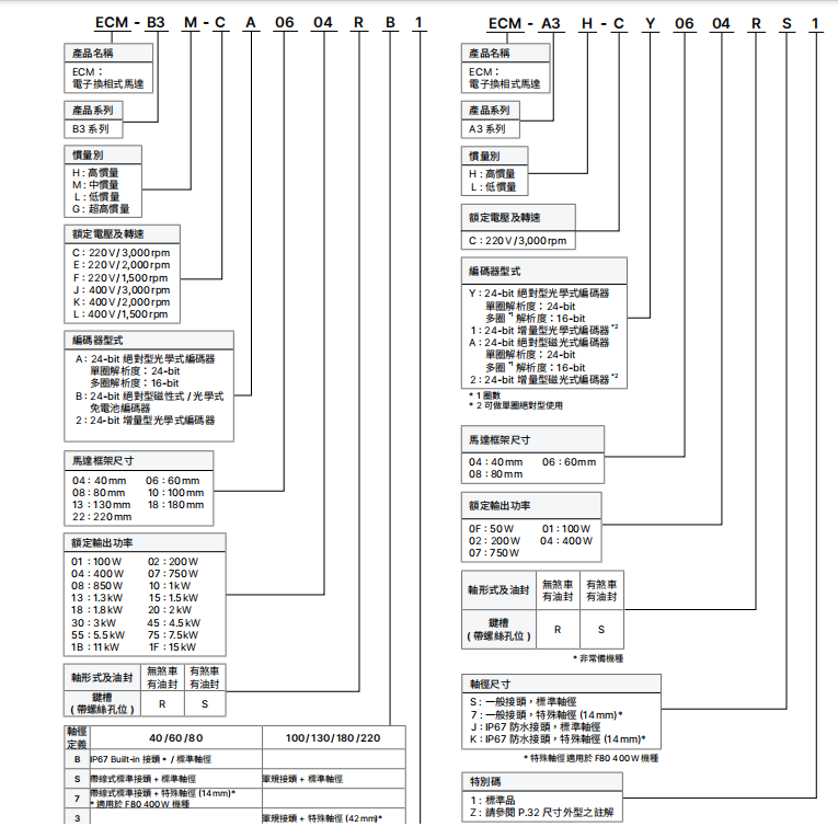
型号 - ASD-B3-0721-L
品牌 - 台达
介绍 - 台达B3伺服为新一代标准型系统,相较B2全面升级。响应频宽3.1kHz,整定时间缩短40%,生产效率大幅提升;搭载24-bit绝对型编码器,定位精准且断电不丢位,低顿转扭矩减半,低速运行更平稳。
支持多模式切换与多种控制方式,兼容A2、B2系列电机,功率覆盖0.1kW-15kW。内置STO安全功能,配备振动抑制等实用功能,驱动器体积缩小20%,广泛应用于机床、电子、包装、机器人等领域。
性能优化、高响应频宽
响应频宽提升:从 ASDA-B2 型号的 0.5 千赫兹,提升至 ASDA-B3 型号的 3.1 千赫兹,整定时间缩短约 40%,生产效率提升。

负载容忍度提升
提升控制分辨率,优化系统稳定性、相同负载条件下,可实现更高的响应带宽,B2 伺服的响应频宽为 0.5kHz,B3 伺服提升到了 3.1kHz,整定时间缩短约 40%。A2 伺服的响应频宽没有明确提及,但从系列定位来看,B3 的响应速度在三者中是最高的,能更好地满足高速运动控制需求。
24 位绝对式编码器
单圈分辨率 16,777,216 脉冲,定位更加精准
低速加工应用运行更平稳,有助于提升设备效能

转速与扭矩:B3 伺服最高转速可达 6000rpm,扭矩过载倍数提升至 3.5 倍,加减速时间缩短,相比 B2 伺服性能有显著提升,A2 伺服的最高转速和扭矩过载倍数可能介于 B2 和 B3 之间。
绝对式编码器,断电后不丢失电机位置
高转速与高扭矩、最高转速提升至 6000 rpm扭矩过载倍率提升至 3.5 倍,加减速所需时间缩短大幅提升产能及工作效率。低齿槽转矩,维持速度稳定性齿槽转矩仅为前代机型的 50%,提升定速运行与低速加工的平稳性。

STO 安全防护机制:支持 STO(安全转矩关断)功能,保障人员安全,符合 IEC/EN 61800-5-2 标准认证ASDA-B3A 220 V SIL2 等级。
PR 模式
99 段 PR 程序,方便用户灵活规划运动指令
图形化界面操作,参数设置简单便捷
支持原点复归模式、位置与速度规划功能
具备路径叠加、路径中断、路径跳转及参数设定功能

高速抓取功能:
支持一组抓取功能(Capture),可瞬时采集位置坐标、在 EtherCAT 通信模式下,支持两组探针功能

模拟反馈 PID 控制:全系列支持模拟信号输入、借助外部传感器的模拟信号,实现实时精准控制提升生产良率及加工性能。长串联距离两站间最长距离可达 50 m,伺服系统允许的最大串联轴数为 65,536 轴
ASDA-B3 可支援与 ASDA-A2、ASDA-A3 新旧系列混合使用。
需要注意的是,A2 系列的通讯周期规格为 1ms,新旧系列混用的时候,设定值不可低于此规格。

支持通信协议
RT:实时通信协议,适用于 PROFINET IO 数据交换应用,响应时间最小可达 1 ms。
IRT:等时实时通信协议,可充分利用拓扑结构,使 PROFINET IO 通信及设备实现最优同步,响应时间最小可达 1 ms。

柔性功能补偿
低频振动抑制:通过台达特有算法,可轻松适配低刚性结构,内置两组柔性结构补偿功能,在维持良好指令响应特性的前提下,减轻柔性结构末端的振荡。

进阶型滤波器
高频共振抑制:数量从 前代机型的 3 组提升至 5 组,滤波频率范围扩展至 5,000 Hz,自动扫描并完成共振抑制,耗时相较前代机型缩短 70%,降低对机械结构的影响。

强健的自适应能力
内置专业算法,只需通过软件简单设定即可完成调试,提升设备组装与测试效率、适用于柔性结构及惯量变化较大的应用场景。系统分析工具有:机构刚度诊断功能,诊断机构弹性与阻尼系数,将设备结构特性数据化,通过数据采集,确保量产设备的一致性频域响应分析确认系统稳定度比对增益调整前后的相位,保障系统安全速度。

节省空间及能耗
精巧外型:驱动器体积最多缩小 20%,减少电控箱安装空间,满足设备小型化需求
电机体积最多缩小 31%,节省设备机构体积及成本。
共直流母线功能
驱动器可共用直流母线,再生能量再利用,机械设备更节能,多台驱动器启用共直流母线功能,可减少再生电阻的使用数量,降低成本。






伺服选型指南
台达 B3 伺服与 A2、B2 伺服相比,在性能、功能、体积等方面都有一定的优势,以下是具体分析:
性能方面
响应频宽与整定时间:B2 伺服的响应频宽为 0.5kHz,B3 伺服提升到了 3.1kHz,整定时间缩短约 40%。A2 伺服的响应频宽没有明确提及,但从系列定位来看,B3 的响应速度在三者中是最高的,能更好地满足高速运动控制需求。
编码器分辨率:B3 伺服搭载 24-bit 绝对型编码器,单圈解析度 16777216 脉波,定位精准度高。A2 伺服通常也有较高分辨率的编码器,但可能不如 B3 的 24-bit 编码器,B2 伺服的编码器分辨率则相对较低。
转速与扭矩:B3 伺服最高转速可达 6000rpm,扭矩过载倍数提升至 3.5 倍,加减速时间缩短,相比 B2 伺服性能有显著提升,A2 伺服的最高转速和扭矩过载倍数可能介于 B2 和 B3 之间。
功能方面
通讯功能:B3 伺服支持 EtherCAT 通讯模式,同步周期为 125µs,比 A2 系列的 1ms 缩短 8 倍,通讯速度更快,适用于多轴控制。A2 伺服支持多种通讯方式,B2 伺服可能不支持 EtherCAT 等高速通讯。
安全功能:B3 伺服内置 STO 安全功能,符合 SIL2 标准,A2 伺服也可能具备类似的安全功能,但 B2 伺服可能在安全功能上相对较弱。
振动抑制:B3 伺服内建两组挠性结构补偿功能,高频共振抑制由前代的 3 组提升到 5 组,自动扫描并完成共振抑制的时间相较于前代机种缩短 70%,振动抑制能力强于 B2 伺服,A2 伺服的振动抑制功能可能没有 B3 全面。
体积与兼容性
体积:B3 伺服的驱动器体积最多缩小 20%,电机体积最多缩小 31%,相比 B2 伺服更节省空间,A2 伺服的体积通常比 B3 大。
兼容性:B3 伺服可支持与 A2、A3 新旧系列混合使用,兼容 A2、B2 等系列电机,在设备改造时可以降低成本,A2 伺服一般主要与自身系列电机搭配使用。
价格方面
一般来说,B2 伺服价格相对较高,B3 伺服在性能提升的同时,价格可能会比 B2 伺服低一些,但性价比更高,A2 伺服由于定位较高,价格通常在三者中是最高的
